晨越建管集团青海玉树国庆水库项目部 郑文博
摘要:20世纪80年代末,自我国引入了项目风险识别管理技术以来,随着我国经济社会的发展,在一些大、中型项目的建设和运营实施中,各大管理机构以及工程管理部门逐渐发现提前识别出项目建设中的相关潜在风险因素,并加以控制和优化,对项目能否顺利实施产生了产生了不可估量的重要影响,并取得了明显的项目管理经济优势。然而,目前大多数国内企业还没有意识到项目建设风险管理的重要性,也没有建立专门的风险危害预防评估组织或部门。对于如何提高项目管理水平,控制项目投资决策到项目竣工投产、运行阶段之间的不确定风险因素任然处于一片茫然阶段。
本文以高原地区的青海省国庆水库工程为例,在项目建设管理过程中从工程风险识别和分析出发,系统的运用过程法、经验统计法和检查表法等风险分析控制方法对水库规划、建设和运行中涉及的风险因素进行识别,并根据工程设计和运行情况确定各风险因素的产生、发展和终止过程,深入分析定性影响的相关内外部条件,对各风险因素进行局部和整体评价,并提出相应对策,以期在水库建设和运行过程中进行系统的风险管理,以确保项目的顺利实施和正常运行。本文以工程“整体到局部”联动的视角从体系中探析风险因素发生的可能诱因,并针对性的提出工程风险管理对策,力图为今后类似工程建设提供预判性的风险管理经验及理论参考。
关键词:水库工程;项目建设管理;风险管理;体系研究分析
1.绪论
目前,随着我国建筑市场对外开放程度的逐步加大,投资主体众多,工程项目和项目管理呈现出规模化、复杂化、多元化的综合发展态势。国内工程项目因受到投资大、施工复杂、工期长、涉及单位众多等诸多特点因素影响,工程项目在建设和运营过程中会受到来自不同维度的各种不确定风险因素的影响。如果相关风险因素不能得到有效识别、防范,将难以保证项目目标的顺利实施,甚至会导致出现重大损失。因此,如何识别工程项目中存在的相关风险因素,并有效地加以防范和监控,是项目建设和运营能否顺利高效实施的前提。本文以晨越建管集团承担的青海省玉树市国庆水库为例,对水库设计、建设和运行中涉及的相关风险因素进行识别、分析和评价,并提出相应对策,对水库建设运行全过程进行系统的风险管理,以期为实施类似项目的风险管理起到借鉴作用。
2.国庆水库工程风险分析
2.1工程概况
玉树市国庆水库位于青海省西南部,扎西科街道果青村扎西科河支流果青沟的西支沟河流中上游地震断裂带处(库区地址如图1-1所示)。区内地形以山地高原为主,整个地形呈西北和中部高,东南和东北低,地形复杂、地势高耸,地貌以高山峡谷和山原地带为主,间有许多小盆地和湖盆,区内平均海拔4493.4m。长江、黄河、澜沧江三大河流均发源于该地,素有江河之源和中华水塔之美誉。

全市纵跨长江与澜沧江两大水系,两大水系支流通天河、巴塘河、巴曲河在玉树市境内流过。扎西科河属于巴塘河一级支流,贯穿玉树市全境,在城市下游汇入巴塘河。因此水库原水水资源丰富,水质良好稳定。集水区目前的水质基本上为一级,所有主要水质指标均符合地表水环境质量标准。国庆水库工程建成后,将成为玉树市最大的水源供给地,预计将为玉树市区17.5万人和2万头牲畜提供居民生产、生活用水,以及为玉树市区周边3万亩生态林地和2000亩设施提供农业灌溉用水。

图1-1
水库所处地水沙条件的复杂变化,河水湍急,自然条件诸如暴风、暴雨、暴雪、冰雹、强紫外线和山体坍塌滑坡、碱水贯流很是常见。此外,本工程位于4400m高原,且规模大、工期长、系统复杂、影响因素众多、加之自然环境恶劣、施工条件差,因此在施工过程中面临着日较差大,年较差小,冬季长而寒冷,夏季短而凉爽,一年无明显的春、夏、秋、冬之分,只有寒、热两季之别,降水集中,干湿季节明显等气候特点。以及高原人工、机械效率严重降低及地震、滑坡等各种不利风险因素与。
这些风险由于工程实施而终与工程项目建设和管理呈现出直接相关,水库的建设和运行不仅涉及到设计、施工和管理等方面,还存在着各种各样的不确定风险,而国庆水库工程是玉树市最重要的供水工程,特别是在玉树市长期缺水的饮水安全困难背景下,如果未能及时规避重大项目风险,可能造成严重的社会、经济和政治损失。因此,有必要对水库工程建设和运行中的主要风险因素进行识别和分析,并采取有效的防范和应对措施,有效地控制和规避风险。
2.2工程风险识别
根据长期从事水资源管理和风险管理的经验,重大工程项目的风险涉及政策、经济、自然、技术、管理等多个方面,不能只从一个方面识别风险因素。同时也要根据项目的特点采用多种风险因素识别的方法,在最大程度上分析水库工程在策划、设计、施工和安装过程中可能产生的风险因素。
本文从三个方面分别论述项目的潜在风险因素对于整个施工过程、项目实施顺序和工作分配结构(WBS)的影响,通过采用过程法、经验统计法和检查表法以及列表法等不同质量统计方法综合识别项目的风险因素,其项目的总体风险是完全可以有效控制的。因此,将水库工程的风险因素按不同的分类方法进行分类,能够更好地分析和控制项目实施中的相关风险。


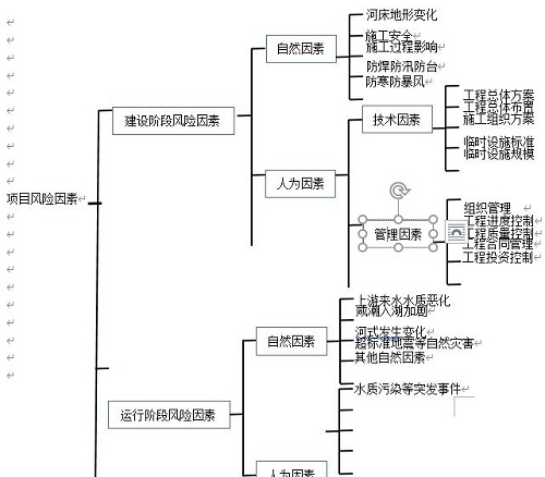
图2-3:按项目实施阶段与设计有关的风险因素分解示意图
因水库工程的设计和运行一直是全过程的,为了保证项目的顺利实施和运行,有必要对与设计相关的风险因素进行识别和分类,以便对设计风险因素进行识别控制。
2.3工程风险分析与评估
为了详细分析和评估水库工程建设和运行过程中的相关潜在风险,根据工期建设风险和运营期风险两个阶段,本文主要从自然风险因素和人为风险因素两个方面进行分析和评价。而风险分析方法一般包括风险评估法、定性评估法、主观估计法、蒙特卡罗模拟法;误差分析法、定量风险评估法等。鉴于项目属于大型公益性项目,很难量化不同风险因素对项目的影响,技术难度和工程各部分的重要性,使以下主要采用定性分析的方法进行了分析和评价。施工期自然风险主要包括河流变化、施工安全、施工过程影响、防寒、防汛、防暴风、冰雹及超标准洪水等自然风险因素。
(1)河床地形变化对水库建设的影响
国庆水库工程位于玉树市果青沟西沟唐古拉准地台北部的巴塘台缘褶带部位,主要河流有巴塘河和扎西科河,二者在结古镇汇合后以下河段称之为扎曲河,最终注入通天河,属长江上游通天河水系。工程周边主要由两岸山地、河床滩地及坡地构成(如图3-1所示)。由于本区域距两个一级构造单元唐古拉准地台分界的乌兰乌拉湖~玉树南深大断裂带(26km)和玉树~甘孜断裂带(1.4km)较近(图3-2、图3-3)。

图3-1:工程周边现状河势图

图3 2:工程区地震动峰值加速度区划图
(注:国标GB18306-2012(1:400万))

图3 3 工程区地震动反映谱特征周期区划图(注:国标GB18306-2012)

图3-4工程场地区域地震构造图
该两条深大断裂带,均为全新世活动断裂,沿断裂带地震活动频繁、强烈(如2006年7月18日玉树上拉秀5.6级地震、2010年4月14日玉树7.1级地震,2018年5月5日玉树5.5级地震)。加之本区域其他活动断裂带共计发育9条规模较大的区域活动断裂,以NW走向为主,其中全新世活动断裂5条,晚更新世活动断裂4条,(图3-4所示)。区域断裂构造展布方向主要为NW、NNW向,分述如下:受长江径流和近岸河流流量的影响,水环境中的水动力条件非常复杂。在自然条件下,该地区河势复杂多变。
近年来,由于受到地震和山体滑坡影响,上游河道沉沙积聚变大,河道变窄,原巴塘河河道逐渐扭曲变化。随着巴塘河上游采砂及山体滑坡沉沙积聚影响,巴塘河不断受到沉沙及碱水侵蚀。一方面,导致水库拟建大坝区坝区水上、水下地形发生变化,大坝必须采取高强度抗震设防要求,增加了工程投资规模和施工难度。另一方面,由于河道沉沙及碱水大大量注入,直接威胁拟建水库后期运行的整体稳定性,进而影响水库的整体安全和饮水质量降低。在当前自然条件下,随着流域系统的逐步变化,风险发生的可能性逐步增大,因此河流相关地形的变化是影响工程建设的主要因素之一。
(2)施工安全及相关风险因素
针对大坝修建的自然条件、性质、设计和施工特点,结合已有工程的经验,对本工程的技术条件、性质、设计特点、材料设备供应等进行了分析,从技术和管理角度分析指出本工程存在以下施工风险因素:
A、水库工程位于4100米高海拔地区,项目所在水域暗沙较多,受地震和山体滑坡、采砂等多重动力因素的影响。河道水环境中的水动力条件变化非常复杂。水库的建设和滩涂、底质的保护必须在开通山体导流洞,完成临时导流系统之后方可进行。
B、工程规模巨大,建设内容多样,包括开挖新建一座56米高,300米长的沥青堆石大坝、取水泵闸门、导流洞工程、溢洪道工程、交通洞工程、管理用房工程。建设施工周期紧、难度大、气候条件差、交叉口多、技术要求高,且山体存在大量Ⅴ级风化岩层,施工过程异常复杂。因此,在施工过程中存在重大管理和技术风险。
C、项目水库水源沉沙量大,相应的入库沉沙量也大,因此水库存在沉沙淤积影响库容的风险。
D、该工程沟线长,沟渠基础波动大,水流影响大,水流流态复杂。在施工过程中,更换水头和河滩的风险很高。
E、该项目石料用量大,沥青心墙填筑须完全采用碱性骨料。但工程所在地碱性骨料供应集中。目前,市场供应紧张,骨料采购供应能否满足设计要求是保证项目顺利实施的关键。
F、本工程防渗要求高,所需液态灌浆数量巨大(约400万)立方米)。集中供应水泥和控制灌浆质量是保证项目能否顺利实施和控制项目投资的关键。
G、工程整体处于4100m高海拔地区,存在严重人员缺氧、施工机械效率减半、暴风、暴雨、暴雪等不利天气频发,山体岩层风化、垮塌滑坡严重等各种相关不利施工作业条件等风险因素。
H、由于工程整体处于4100m高海拔地区,因此在施工过程中面临着日较差大,年较差小,冬季长而寒冷,夏季短而凉爽,一年无明显的春、夏、秋、冬之分,只有寒、热两季之别。工程处于两季施工,必须经过漫长的冬季和短暂的河流季节,因此在建设期间存在冬季寒潮和夏季防暴雨、防暴风、以及人员缺氧引发的窒息、脑肺水肿等人员安全风险。
上而述建设风险因素发生概率较高,事发后会造成严重后果。至少可以对项目的质量和成熟度产生重大影响,甚至可能导致项目投资规模的大幅增加。因此,上述施工风险因素是国庆水库水库工程建设和管理的主要风险因素之一。
(3)施工过程对两岸山体及上下游河滩面影响
由于新建大坝较长,大坝各部分同时施工,上下游进水塔及出水口闸室工程以及大坝基坑大挖设和导流洞体的同时施工,导致工程风险因素呈直线上升。未保障工程的顺利进行,在初步设计中采用了数学流量模型来检验施工顺序和设计控制,因此水库工程的施工建设拟采取和拟采取的措施如:根据设计工艺能力进行“超前隧洞超前支护、超前灌浆”,以及“余排入沟渠”等必要的技术保护措施,但由于水库工程区的河道的水动力条件和山体的稳定性系数极其复杂和敏感。项目所在地的河床表面为崩坡积物或冲洪积物等松散堆积物堆积形成的丝绸土,由于水流的作用,很容易提升和移动。在施工期间,两岸山体由于机械的扰动,山体的V类岩层存在大面积坍塌滑坡的风险。因此,施工对河滩和山体的影响已成为项目建设的主要风险。
3.水库工程主要风险应对
3.1河床地形及山体变化影响对策
鉴于正在建设的水库项目由于河流地形变化而产生的风险,玉树市组织西北勘测设计院和晨越建设项目管理集团股份有限公司结合实测数据进行风险分析,2015年5月至2016年7月河流管理与数理模型研究的发展分析基于水库周围河流管理的历史和最新发展,论证了水库建设的可行性,前提是:周围河势的发展可以合理预见,以便为项目计划提供依据和布局。结果,通过对河道设备演变过程、数学模型和物理模型的分析表明:水库所在水域河道演变近期相对稳定,但工程近场区发育甘孜玉树断裂和玉树南断裂为发震断层,具备发生7级以上地震的可能,水库场地距离甘孜-玉树断裂1.4km左右,距离西金乌兰湖—玉树南断裂19km,两条断裂对工程场地影响较大,水库蓄水造成的应力变化有可能改变原有的应力状态,有诱发小级别地震的可能。
而砂岩、板岩等节理裂隙张开度差,就透水性而言透水性相对较弱,且由于库区处于挤压应力状态,使构造带的导水性下降,不利于库水向地下深部渗透,加之基岩顶板及基岩裂隙水高于库水位,从某种程度上限制了水库诱发地震的发生。从库深和库容上看,水库诱发地震的可能性小。因此水库产生诱发地震的可能性较小。
通过对两岸山体的喷锚加固、削坡处理和定期河道清理极大的改善了河道的沉沙淤积和山体滑坡坍塌的,因此修建国庆水库是对果青沟两岸山体及河道改造的一个很好的机会。否则随着时间推移,自然水系及两岸山体将继续向不利方向发展。由于施工期间场地变化因素复杂,现场地形和水文调查资料前期相对较少。因此,建议在工程建设过程中进一步加强水文、地形测量工作,以便根据流域及地形变化进行必要的技术调整。在自然条件下,两岸山体隐患不能完全处理。因此,应强调预防山体坍塌滑坡的安全措施。
3.2施工安全及对策措施
针对建筑物的条件、性质、设计和施工特点,从技术和管理角度提出了相应的风险缓解措施,具体如下:
(1)针对工期紧、难度大、交叉作业多、技术要求高等因素可能带来的管理和技术风险,采取的对策是:合理招标,确保工程按计划进行;选择信誉好、经验丰富、技术水平高、勇于创新的设计单位和施工单位,确保设计和施工作业精益求精。通过公共采购选拔合作单位信誉,必须建立一个高效、快速的信息和反馈系统,实行设计、施工动态管理。根据实施期间安装条件和条件的变化及时采取行动,确保各项施工工作符合总体设计方案的要求,建立强有力的组织、指挥、协调、决策和保障体系。
(2)项目一次截流和二次截流风险的应对措施是:认真分析,深入检查,精心设计:截流。深入学习,借鉴经验,把握重点,开拓新思路,研究新的截流方案。建议对导流系统和配套系统布局进行综合比较和选择;委托专业技术人员着重研究导截流过流防护方案;准备沙袋和临时围堰封闭施工的措施。
(3)对山体滑坡坍塌及导流洞过流量的对策是:采用数理模型进行全过程和全过程的动态模拟计算和试验,并采取有效的技术措施及时地保证项目的安全。在设计过程中,对每一级保护进行检查和探索,以确保设计的质量;在整个施工安装期间,因先进行边坡的安全支护,并建立安全监控措施,每天安排专人进行现场检查;当局部出现保护损坏或腐蚀时,应及时采取补救措施和加强整改措施。
(4)针对项目中大量石料招标的风险,提出如下对策:深入研究石料的开采和供应,从石料的开采、运输、采购等环节进行流程化;必要时,必须选择相应的采石场;建设单位应按设计要求扩大矿山规模,作为本项目的主要供应设施,保证石材供应。以及提前准备材料和尽快准备材料的可能性。
(5)开展采石场的采掘工作,严格按照采石场的采石量和采砂量的要求,对采石场进行采砂量和采石量的集中调查,选择合适的采矿设备和工艺。
(6)针对工程处于高海拔地区、人员缺氧、施工机械效率降低,自然环境恶劣、施工作业条件差采取的对策是:1、积极招聘使用当地劳动力,减少人员对气候的不适用。2、加大工程的施工机械储备及运作时间,做到人停机不停。3、调整人员的施工作业时间,采取轮班制,做到施工倒班时间上午间隙。4、采用防寒、防雨、保暖施工措施,实现全天三班制施工。除以上措施外更应深入研究施工新技术、新方法,例如在施工区域建立供氧室,及时给施工作业人员供氧休息,减少高原缺氧的不利因素。此外,还可以运用只能机械装置,减少人员工作强度和对人工的需求以及其他新技术、新方法。
(7)针对施工和施工过程中的防寒、防台风、防汛的风险,采取的对策是:除积极采取防寒、防暴风、防汛措施外,应严格按照设计要求,在满足防寒、防台风、防汛要求,强调人员培训、预防感冒和人员危险源识别及紧急情况下的自救措施和相应的管理体系应急措施和计划;
3.3施工过程对两岸山体及上下游河滩面影响
根据对水库周边山体、河流发育情况的分析结果,国庆水库在实施修建后对两岸山体进行了大面积的危岩削坡和喷锚加固处理,基本上完成了库区坝体两岸山体的全面加固。但对于坝体区域外的山体任然处于原始状态,在水库工程建设运行后,在蓄水应力的作用下,存在大面积坍塌滑坡的风险因素,应在蓄水前安排人员做全面巡查上报处理。
而水库工程在修建后,为保障库区库容及水质的稳定性,需对上游河流进行全面清淤和定期清淤处理。并加大对上游山体、河流的防护整治工作,长期以往,将能极大的改善库区所在地的山体、河流地势地貌,并减少对下游河流的沉沙淤积以及水质改善。
3.4大坝固结、帷幕灌浆填料
结合水库工程,从设计技术和施工控制两方面对大坝固结和帷幕灌浆的影响进行防治,具体措施为:
A、在设计上应积极做好地质勘探工作,结合地质勘探报告,严格按照现行国家《水工建筑物水泥灌浆技术规范》(SL62-2014)、《水利水电工程注水试验规程》(SL345-2007)、《水利水电工程钻孔压水实验规程》(SL31-2003)以及《水工混凝土施工规定》(SL677-2014)等标准规范制定本项目的灌浆设计文件和要求;
B、灌浆开工前做好技术交底工作,加强施工各级人员对灌浆设计意图和要求的充分理解;
C、提前做好水泥招标采购工作,保证灌浆物资的供应;
D、安排专业工程师现场旁站监督灌浆施工质量,并及时查验关键检测数据;
E、对于关键渗透值大于国家现行标准5Lu的,应组织相关技术人员召开会议,商讨问题原因及应对方法;
F、对于满足龄期的灌浆检查孔,应及时钻孔取芯,检查水泥浆液与岩石的结合情况。对于不符合要求的应组织技术管理人员进行分析,并出具整改报告;
G、聘请第三方专业质检团队,对所做灌浆质量进行抽查严重,检查灌浆质量的符合性。
3.5工程超标准防洪度汛措施
而对于超标准防洪度汛预案则是除备齐防洪度汛物资外,加大与当地气象部门对接,及时了解气候变化走向。除此外之外更是要成立防洪指挥部,建立度汛值班制度。防汛主要负责人在一线指挥,其他人员随时待命。并在各河道流量口架立水位尺,每天安排人员检查报备水位变化,并在防洪物资储备区再加大土工布袋及沙料的储备工作。
4.结束语
综上所述,工程建设由于受到投资大、工期长、施工工艺复杂多变、参与主体单位众多等相关因素影响,风险管理已成为工程建设中质量、安全控制和再提高的一个无法回避的问题。如果不能有效识别预防,将会项目目标的顺利实施造成相关影响,甚至导致严重后果。因此,如何有效地防范和控制风险因素,已成为我国建筑行业整体建设水平能否再次大幅提升的重要关键因素。
参考文献:
[1]董育武, 赵定亮, 郭淮. 中小水库维护加固工程的投资风险控制研究[J]. 地下水, 2019, 041(006):243-245.
[2]邢延霞. 探析水库大坝工程建设运行的监测要点及其安全管理[J]. 建筑工程技术与设计, 2018, 000(034):2575.
[3]张宝宁. 探究水库运行管理风险及其控制策略[J]. 市场调查信息(综合版), 2019(5):00171-00171.
[4]温公均. 水利工程建设风险的防范措施及其策略[J]. 建筑工程技术与设计, 2018, 000(020):2674.
[5]仕平 尹. 建筑项目工程建设中的风险管理及其措施分析[J]. 建筑技术研究, 2019, 2(3).
[6]闫加贺. 基于工作危害分析法的建设工程检测实验室风险管理研究及应用[J]. 工程质量, 2019, 037(008):23-26.
[7]彭凌. 试述水库工程维护管理的风险及应对[J]. 中国室内装饰装修天地, 2020, 000(003):391.


